

Changzhou Tianli Intelligent Control Co., Ltd.
Address:17/F,Hengyuan Mansion,No180 West Guanhe Road,Changzhou City,213002 CN
Tel:86-519-85225862 Whatsapp:0086 13861059001 E-mail:manager@cz-tianli.com
overview
Float level switch is a type of liquid level controller with a simple structure and easy use. It does not require a power supply and does not have complex circuits. It has the advantages of smaller volume and longer working life compared to general mechanical switches. The float level switch uses a magnetic field and sensor element (magnetic switch) to generate a switch signal that reflects the liquid level situation. Can accurately output normally open and normally closed switch signals. As long as the material selection is correct, any type of liquid, pressure, or temperature can be used. It has been widely used in shipbuilding industry, generator equipment, petrochemical industry, food industry, water treatment equipment, dyeing and finishing industry, hydraulic machinery, and other fields.
Characteristic
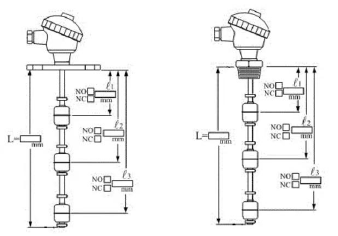
Multiple control points can be achieved, and the control switch can be customized according to the liquid level position:
Using a magnetic spring switch does not require a separate power supply; Single unit can be used for multi-point control;
High reliability, low wiring cost, and easy installation;
The specifications of the junction box are complete, including aluminum alloy, plastic, and stainless steel materials; The finished products are made of stainless steel SUS304/316, which can be used in high temperature and high pressure environments. There are also PP, PVC, PVDF plastic materials, which can be used in strong acid and alkali environments;
The protection level of the junction box is above IP65;
This product is suitable for liquids with different densities, acidity, acidity, pressures, and temperatures.
The float level switch is specifically used for level detection of various small and medium-sized atmospheric and pressurized storage liquids, with remote transmission of on-site indication signals and level reporting;
Suitable for various sanitary, toxic, corrosive media, and explosive gas hazardous than the diameter d of the floating ball. (Please refer to the on-site installation requirements for details) Note that the floating ball switch cannot directly control solenoid valves, high-power relays, AC contactors, etc. Add a small relay (such as HH54P) for excessive use. Do not move the float and snap spring at will.
The working principle of a float level switch is usually in a closed metal or plastic tube. After setting one or more magnetic switch reed switches, one or more hollow float balls with circular magnets are fixed on the rod diameter through the tube, and fastened to the relevant positions of the magnetic spring with buckles, so that the float ball can float up and down within a certain range. The magnet inside the float ball is used to attract the contact points of the magnetic switch, causing it to generate an on/off action signal to control the liquid level. Suitable for controlling pump operation to maintain liquid level; Automatic loading and unloading of control tanks; Control liquid level or supply signals, such as oil tanks, automatic cleaning systems, hydraulic tanks, low-pressure boilers, and sewage treatment systems.



Note: When placing an order, please specify the product series and parameter functions.
+86-13861059001








+86 13861059001



